> 数据图表

想问下各位网友联碱法生产工艺

2025-9-3
想问下各位网友联碱法生产工艺
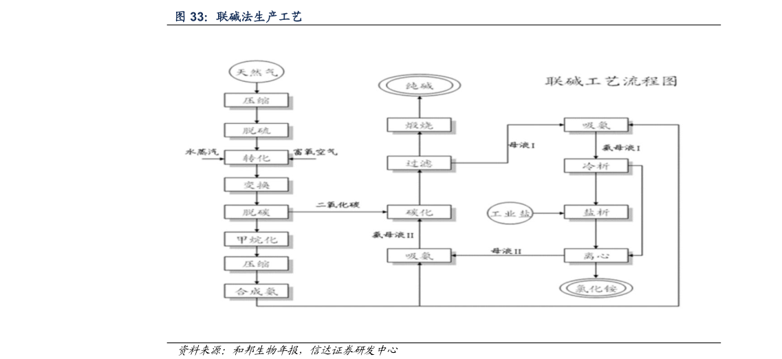
此时滤液含有氯化铵和氯化钠。第二个过程是利用氯化铵和氯化钠的溶解度不同,从滤液中沉淀氯化铵,制成氮肥。联碱法提高了食盐的利用率,缩短了反应流程,减少了对环境的污染,实现了纯碱和氮肥氯化铵的联产,降低了纯碱的成本。